• 方案介绍
  • 附件下载
  • 相关推荐
申请入驻 产业图谱

基于FPGA的拔河游戏的电路设计VHDL代码Quartus 实验箱

07/23 09:05
125
加入交流群
扫码加入
获取工程师必备礼包
参与热点资讯讨论

2-2405111S60K37.doc

共1个文件

名称:基于FPGA的拔河游戏的电路设计VHDL代码Quartus? 实验箱

软件:Quartus

语言:VHDL

代码功能:

1.任务及要求

设计一个能进行拔河游戏的电路。

电路使用7个发光二极管,开机后只有中间一个发亮,此即拔河的中心点。游戏双方各持一个按钮,迅速地、不断地按动,产生脉冲,谁按得快,亮点就向谁的方向移动,每按一次,亮点移动一次。

亮点移到任一方终端二极管时,这一方就获胜,此时双方按钮均无作用,输出保持,只有复位后才使亮点恢复到中心。用数码管显示获胜者的盘数。

2、设计提示

按钮信号即输入的脉冲信号,每按一次按钮都应能进行有效的计数。

用可逆计数器的加、减计数输入端分别接受两路脉冲信号,可逆计数器原始输出状态为0000,经译码器输出,使中间一只二极管发亮。

当计数器进行加法计数时,亮点向右移;进行减法计数时,亮点向左移。

由一个控制电路指示谁胜谁负,当亮点移到任一方终端时,由控制电路产生一个信号,使计数器停止计数。

将双方终端二极管“点亮”信号分别接两个计数器的“使能”端,当一方取胜时,相应的计数器进行一次计数,这样得到双方取胜次数的显示。

设置一个“复位”按钮,使亮点回到中心,取胜计数器也要设置一个“复位”按钮,使之能清零。

FPGA代码Verilog/VHDL代码资源下载:www.hdlcode.com

本代码已在实验箱验证,实验箱如下,其他开发板可以修改管脚适配:

实验箱.jpg

演示视频:

设计文档:

1. 工程文件

2. 程序文件

3. 程序编译

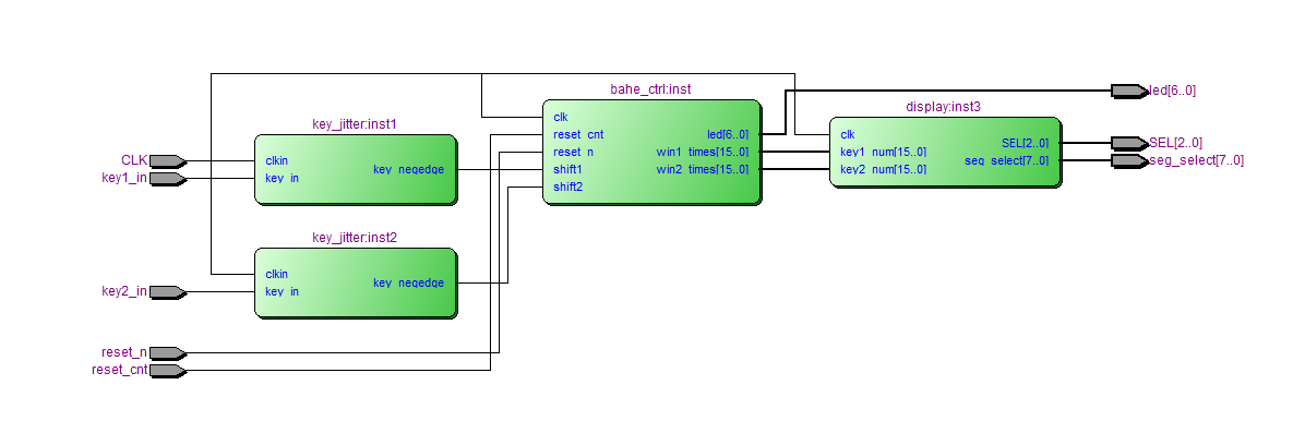
4. RTL图

状态图

5. 管脚分配

6. 仿真图

拔河控制仿真

部分代码展示:

LIBRARY?ieee;
???USE?ieee.std_logic_1164.all;
???USE?ieee.std_logic_unsigned.all;
--控制模块
ENTITY?bahe_ctrl?IS
???PORT?(
??????clk???????:?IN?STD_LOGIC;--标准时钟
??????reset_n????????:?IN?STD_LOGIC;--复位信号,低有效?
reset_cnt????????:?IN?STD_LOGIC;--计数复位信号,低有效?
??????shift1???????:?IN?STD_LOGIC;--选手1
??????shift2???????:?IN?STD_LOGIC;--选手2
??????led????????????:?OUT?STD_LOGIC_VECTOR(6?DOWNTO?0);--7个led
???win1_times?????:OUT?STD_LOGIC_VECTOR(15?DOWNTO?0);--1号获胜次数
???win2_times?????:OUT?STD_LOGIC_VECTOR(15?DOWNTO?0)--2号获胜次数
???);
END?bahe_ctrl;
ARCHITECTURE?behave?OF?bahe_ctrl?IS
???
???TYPE?State_type?IS?(s_idle,?s_start,?s_left_shift,?s_right_shift,?s_win_1,?s_win_2);??--?定义状态
???SIGNAL?state?:?State_Type;????--?创建信号
???SIGNAL?game_led??????:?STD_LOGIC_VECTOR(6?DOWNTO?0)?:=?"0001000";
SIGNAL?win1_num??????:?STD_LOGIC_VECTOR(15?DOWNTO?0)?:=?"0000000000000000";
SIGNAL?win2_num??????:?STD_LOGIC_VECTOR(15?DOWNTO?0)?:=?"0000000000000000";
BEGIN
???PROCESS?(clk)
???BEGIN
??????IF?(clk'EVENT?AND?clk?=?'1')?THEN
?????????IF?((NOT(reset_n))?=?'1')?THEN
????????????state?<=?s_idle;
?????????ELSE
????????????CASE?state?IS
???????????????WHEN?s_idle?=>--复位状态
?????????????????????state?<=?s_start;
???????????????WHEN?s_start?=>--游戏中
??????????????????IF?(game_led?=?"1000000")?THEN
?????????????????????state?<=?s_win_1;--1号赢
??????????????????ELSIF?(game_led?=?"0000001")?THEN
?????????????????????state?<=?s_win_2;--2号赢
??????????????????ELSIF?(shift1?=?'1')?THEN
?????????????????????state?<=?s_left_shift;--led左移
??????????????????ELSIF?(shift2?=?'1')?THEN
?????????????????????state?<=?s_right_shift;--led右移
??????????????????ELSE
?????????????????????state?<=?s_start;
??????????????????END?IF;
???????????????WHEN?s_left_shift?=>--led左移
??????????????????state?<=?s_start;
???????????????WHEN?s_right_shift?=>--led右移
??????????????????state?<=?s_start;
???????????????WHEN?s_win_1?=>
??????????????????state?<=?s_win_1;--1号赢
???????????????WHEN?s_win_2?=>
??????????????????state?<=?s_win_2;--2号赢
???????????????WHEN?OTHERS?=>
????????????END?CASE;
?????????END?IF;
??????END?IF;
???END?PROCESS;
???
???
???PROCESS?(clk)
???BEGIN
??????IF?(clk'EVENT?AND?clk?=?'1')?THEN
?????????IF?((NOT(reset_n))?=?'1')?THEN--复位
????????????game_led?<=?"0001000";
?????????ELSIF?(state?=?s_left_shift)?THEN
????????????game_led?<=?(game_led(5?DOWNTO?0)?&?'0');--led左移
?????????ELSIF?(state?=?s_right_shift)?THEN
????????????game_led?<=?('0'?&?game_led(6?DOWNTO?1));--led右移
?????????END?IF;
??????END?IF;
???END?PROCESS;
???PROCESS?(clk)
???BEGIN
??????IF?(clk'EVENT?AND?clk?=?'1')?THEN
?????????IF?((NOT(reset_cnt))?=?'1')?THEN--复位
????????????win1_num?<=?"0000000000000000";
?????????ELSIF?(state?=?s_start?and?game_led?=?"1000000")?THEN----1号赢
????????????win1_num?<=win1_num+?"0000000000000001";--加1
?????????ELSE
win1_num?<=win1_num;
?????????END?IF;
??????END?IF;
???END?PROCESS;???
???PROCESS?(clk)
???BEGIN
??????IF?(clk'EVENT?AND?clk?=?'1')?THEN
?????????IF?((NOT(reset_cnt))?=?'1')?THEN--复位
????????????win2_num?<=?"0000000000000000";
?????????ELSIF?(state?=?s_start?and?game_led?=?"0000001")?THEN----2号赢
????????????win2_num?<=win2_num+?"0000000000000001";--加1
?????????ELSE
win2_num?<=win2_num;
?????????END?IF;
??????END?IF;
???END?PROCESS;
--输出
win1_times<=win1_num;
win2_times<=win2_num;
???led?<=?game_led;
END?behave;

点击链接获取代码文件:http://www.hdlcode.com/index.php?m=home&c=View&a=index&aid=731

  • 2-2405111S60K37.doc
    下载

相关推荐